
生意社监测显示,本周国内无水氢氟酸价格走势暂稳,截止周末氢氟酸市场价格为10611.11元/吨,较周初价格10611.11元/吨持平,同比下滑6.84%。
近期国内氢氟酸价格走势稳定,截止目前国内氢氟酸各地区商谈主流价格在10000-10800元/吨,国内氢氟酸交易行情稳定为主,近期国内氢氟酸现货供应正常,场内价格走势暂稳。
国内氢氟酸现货供应正常,虽然场内部分氢氟酸装置检修,但是氢氟酸市场现货尚可,截止目前南方地区氢氟酸商谈主流为10000-10500元/吨,北方市场氢氟酸价格在10000-11000元/吨。近期国内氢氟酸市场价格走势稳定为主,厂家反映近期仍有看涨情绪,但是后期氢氟酸市场价格上涨压力不小。

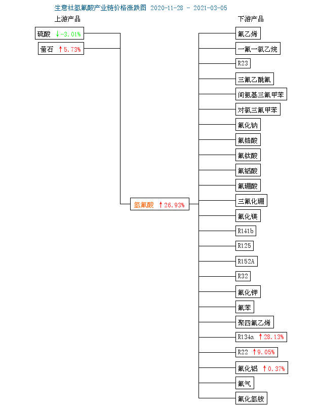
氢氟酸原料萤石市场价格走势小幅上涨,截止周末国内萤石价格为2766.67元/吨,本周价格涨幅为0.20%,近期国内萤石现货供应略显紧张,但是随着气温回暖,北方部分厂家停车装置即将开车,届时场内供应或将增加,本周国内萤石价格走势小幅上涨。截止目前国内萤石商谈主流在2600-2800元/吨,场内萤石价格高位是氢氟酸市场的成本支撑,国内氢氟酸市场价格受利好支撑影响走势维持稳定。
国内制冷剂行情走势上涨,近期汽车行业销售行情好转,制冷剂行情有所好转,需求按需采购为主,制冷剂行业走势有所上涨,多种型号制冷剂行情略有上涨,但是厂家出货承压,销售压力较大,原料氢氟酸价格走高,带来一定的成本支撑,制冷剂出口量变化不大,下游空调产量低位,需求稀少,售后市场淡季效应延续,制冷剂价格涨幅不大。制冷剂市场整体来看利好因素支撑一般,价格涨幅有限。目前制冷剂R22生产厂家负荷不高,库存在合理区间,市场价格小幅走高,但下游接货能力有限,观望情绪颇多,持货商出货不畅,实际成交重心略有上涨,部分商家仍有成本倒挂现象,场内商谈主流在14500-16500元/吨水平。国内R134a厂家低负荷运行,利好支撑R134a价格走势暂稳。但是当前需求不佳,下游企业开工不高,贸易商观望情绪浓厚,制冷剂R134a目前市场报价多在19000-22000元/吨区间,价格高位,但成交氛围一般,下游制冷剂行情有所好转,氢氟酸市场价格走势稳定。

从产业链图上来看,氟化工行业近三个月行情均有所上涨,原料萤石价格维持高位水平,下游制冷剂产品价格小幅上涨,加之近期国内氢氟酸部分装置检修,场内现货供应情况正常,受多重利好因素支撑,生意社氢氟酸分析师陈玲认为氢氟酸市场价格或将维持高位水平。

电池网微信












